کنترل کننده های IntelliLite4-AMF25 شرکت ComAp
کنترلکنندههای خانواده InteliLite 4 شرکت ComAp یک کنترلکننده جامع برای تک ژنراتورها هستند که این ژنراتورها (Gen-Set) یا در حالت پرایم (MRS) کار میکنند ویا بعنوان پشتیبان (AMF) برق شبکه برای موارد اظطراری هستند. ساختار مدولار این کنترل کننده ها این امکان را فراهم می کند که برای سطوح مختلف پیچیدگی، با توجه به نیاز مشتری، انتخاب مناسبی باشند.
این کنترل کننده ها مقادیر AC را بر اساس اصل True RMS اندازه گیری می کند. این اصل دقیقاً با تعریف فیزیکی مقادیر موثر ولتاژ متناوب تطابق دارد. در شرایط عادی، ولتاژ شبکه باید یک شکل موج سینوسی داشته باشد. با این حال برخی از عناصر غیر خطی متصل به شبکه هارمونیک هایی با فرکانس های که مضرب فرکانس اصلی شبکه است تولید می کنند که سبب دفرمه شدن شکل موج ولتاژ شبکه می گردد.روش اندازهگیری True RMS سبب می شود که مقادیر موثر ولتاژ نه تنها برای شکل موج های سینوسی بلکه برای شکل موج های دارای هارمونیک هم دقت کافی داشته باشد.
جهت مشاهده قیمت بردهای کنترلی کامپ کلیک کنید.
۱. کاربرد کنترل کننده AMF-25
کنترل کننده های AMF-25 در دو کاربرد اصلی از ژنراتورها مورد استفاده قرار می گیرند:
- هنگامی که ژنراتور بعنوان برق پشتیبان برق شبکه در صورت قطعی برق Automatic Mains Failure Start (AMF) عمل می کند.
- هنگامی که ژنراتور تامین کننده اصلی برق مصرفی است. Manual Remote Start (MRS)
۱.۱. استارت اتوماتیک بهنگام قطعی برق شبکه AMF
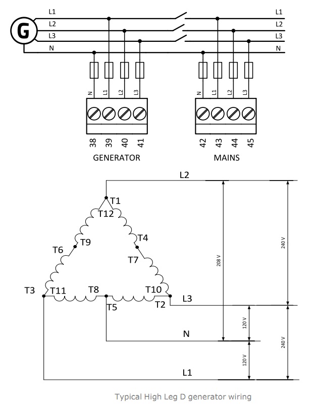
شماتیک Automatic Mains Failure Start در شکل زیر نشان داده شده است. در این حالت کنترل کننده دو عدد بریکر را کنترل می کند– بریکر برق شبکه و بریکر ژنراتور. در این حالت فیدبک گرفتن از هر دو بریکر ضروری نیست. کنترل کننده های InteliLite 4 همچنین می توانند بدون گرفتن فیدبک از بریکر ها هم کار کنند.

همانطوریکه در این شماتیک نشان داده شده است، کنترل کننده، نمونه ولتاژ و جریان از برق تولیدی ژنراتور و نمونه ولتاژ از سمت برق شهر را بعنوان ورودی می گیرد. همچنین وضعیت بریکر های سمت برق شهر (MCB) و ژنراتور (GCB) را بعنوان ورودی دیجیتال (باینری) بعنوان فیدبک می گیرد. کنترل کننده دستور قطع و وصل بریکر ها را از طریق خروجی های دیجیتال (باینری) خود به بوبین کنتاکتورهای متصل به بریکز های MCB و GCB می دهد. ارتباط ECU موتور با کنترل کننده از طریق پورت ارتباطی CAN انجام می گیرد.
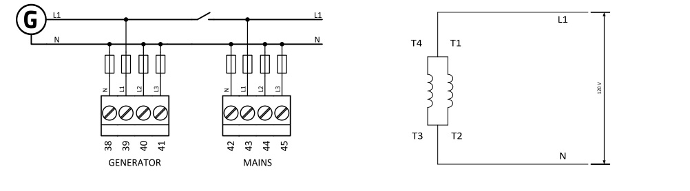
۱.۲. استارت دستی از راه دور Manual Remote Start) MRS)
در کنترل کننده های IntelliLite4-AMF25 شرکت ComAp شماتیک Manual Remote Start در شکل زیر نشان داده شده است. در این حالت کنترل کننده فقط یک بریکر را کنترل می کند. در این حالت هم گرفتن فیدبک از وضعیت بریکر الزامی نیست. ارتباط ECU با کنترل کننده از طریق لینک ارتباطی CAN انجام می پذیرد. کنترل کننده مقادیر ولتاژ و جریان تولیدی ژنراتور را از طریق پورت های ورودی خود گرفته و به بوبین کنتاکتور دستور قطع یا وصل می دهد. وضعیت بریکر بعنواد یک ورودی باینری به کنترل کننده فید بک داده می شود.

۲. نصب و وایرینگ
شکل زیر شمای پشت برد کنترل کننده AMF-25 را نمایش می دهد:

۲.۱. پین های کنترل کننده AMF-25
درکنترل کننده های IntelliLite4-AMF25 شرکت ComAp پین های برد در قسمت های زیر دسته بندی می شود.
قسمت ۱ در شکل فوق شامل پین های شماره T30 ,T31 ,T32 ,T33 می باشد که به ترتیب ورودی سر مشترک، فاز L1، L2 و L3 ترانسقورماتورهای جریان، متصل به ژنراتور (قبل از بریکر ژنراتور) هستند.
قسمت ۲ شامل پین های شماره T41 ,T40 ,T39 ,T38 می باشد که به ترتیب ورودی نمونه ولتاژ نول، فاز L1، L2 و L3 برق تولیدی ژنراتور (قبل از بریکر ژنراتور) هستند.
قسمت ۳ شامل پین های شماره T45 ,T44 ,T43 ,T42 می باشد که به ترتیب ورودی نمونه ولتاژ نول، فاز L1، L2 و L3 برق شبکه (قبل از بریکر برق شبکه) هستند.
قسمت ۴ که شامل ۸ پین با شماره های T46 تا T53 می باشند، ورودی های باینری کنترل کننده هستند.
قسمت ۵ شامل ۳ پین T27 و T28 و T29 می باشد که به ترتیب L و COM و H برای CAN Bus هستند.
قسمت ۶ یا پین T23 ولتاژ ۵ ولت می دهد.
قسمت ۷ شامل ۵ پین از T18 تا T22 هستند که پین ۱۸ پین مشترک و ۱۹ تا ۲۲ چهار ورودی آنالوگ هستند.
قسمت ۸ شامل دو پین T16 و T17 می باشند که پین ۱۶ گراند و پین ۱۷ ورودی RPM (شمارنده دور موتور) است.
قسمت ۹ شامل ۸ پین T5 تا T12 هستند که خروجی باینری می باشند.
قسمت ۱۰ شامل پین T4 جهت Emergency Stop می باشد.
قسمت ۱۱ تغذیه توان کنترل کننده بوده و سه پین دارد T1 منفی باطری، T2 D و T3 مثبت باطری
قسمت ۱۲ پورت RS485 بوده و سه پین T56 B و T57 مشترک و T58 A می باشد.
قسمت ۱۳ پورت USB برای دیتا لاگ می باشد.
قسمت ۱۴ پورت USB HOST جهت اتصال به کامپیوتر می باشد.

این اطلاعات در جدول زیر خلاصه شده است:
| ۱۱ | T01 | Battery – | ۱ | T30 | COM Current Generator |
| T02 | D + | T31 | L1 Current Generator | ||
| T03 | Battery + | T32 | L2 Current Generator | ||
| ۱۰ | T04 | Emergency Stop | T33 | L3 Current Generator | |
| ۹ | T05 | BO1 Binary Output | ۲ | T38 | N Voltage Generator |
| T06 | BO2 Binary Output | T39 | L1 Voltage Generator | ||
| T07 | BO3 Binary Output | T40 | L2 Voltage Generator | ||
| T08 | BO4 Binary Output | T41 | L3 Voltage Generator | ||
| T09 | BO5 Binary Output | ۳ | T42 | N Voltage Mains | |
| T10 | BO6 Binary Output | T43 | L1 Voltage Mains | ||
| T11 | BO7 Binary Output | T44 | L2 Voltage Mains | ||
| T12 | BO8 Binary Output | T45 | L3 Voltage Mains | ||
| ۸ | T16 | RPM GND | ۴ | T46 | BI1 Binary Input |
| T17 | RPM IN | T47 | BI2 Binary Input | ||
| ۷ | T18 | ACOM Analog Input COM | T48 | BI3 Binary Input | |
| T19 | AI1 Analog Input | T49 | BI4 Binary Input | ||
| T20 | AI2 Analog Input | T50 | BI5 Binary Input | ||
| T21 | AI3 Analog Input | T51 | BI6 Binary Input | ||
| T22 | AI4 Analog Input | T52 | BI7 Binary Input | ||
| ۶ | T23 | 5V | T53 | BI8 Binary Input | |
| ۵ | T27 | L CAN Bus | ۱۲ | T56 | B RS485 |
| T28 | COM CAN Bus | T57 | COM RS485 | ||
| T29 | H CAN Bus | T58 | RS485 |
۲.۲. وایرینگ کنترل کننده AMF-25
در شکل زیر وایرینگ معمولی یک برد کنترل کننده AMF-25 نشان داده شده است.

۲.۳. گراندینگ
در خصوص اتصال به زمین کنترل کننده توجه به این نکته حائز کمال اهمیت است که باید از کوتاه ترین طول سیم ممکن استفاده شود و حداقل از کابل با سایز ۲.۵ میلی متر مربع برای این منظ.ر استفاده گردد. ترمینال منفی “–” باطری باید به درستی به زمین متصل شود. تابلو کنترلی و موتور باید در یک نقطه مشترک زمین باشند. از کوتاه ترین کابل ممکن استفاده گردد. سر مشترک سنسورهای آنالوگ فشار روغن، دمای مایع خنک کننده، سنسور سطح سوخت، سوئیچ های دیجیتال، دینام شارژر، استارتر و … همگی باید به سر منفی باطری متصل شده و بصورت مناسب گراند گردد. اهم مناسب زیر دو اهم برای گراند پیشنهاد شده و اهم زیر یک توصیه می گردد.
کنترل کننده باید به درستی به زمین متصل شود تا در صورت رخداد رعد و برق محافظت شود. حداکثرجریان مجاز از ترمینال منفی کنترلر ۴ A است (که البته بستگی به بار خروجی باینری دارد.)
۲.۴. تغذیه برد کنترل کننده
جهت کارکرد درست و مناسب برد کنترلی توصیه می گردد حداقل از کابل ۱.۵ میلی متر مربع برای تغذیه برد کنترل کننده استفاده شود. حداکثر ولتاژ منبع تغذیه DC در حالت پیوسته، ۳۶ ولت است. اگرچه ترمینال های منبع تغذیه کنترلر در برابر اختلالات پالس بزرگ محافظت می شوند اما ممکن استجهت جلوگیری از خطرات بالقوه، کنترل کننده، توسط ادوات محافظتی بیرونی نیز حفاظت گردد. لازم است اطمینان حاصل شود که اختلاف پتانسیل بین ترمینال COM ژنراتور و ترمینال “-” منفی باطری حداکثر ± ۲ ولت است. بنابراین اکیداً توصیه می شود این دو پایانه را به هم متصل گردند.
جهت اتصال به منبع تغذیه ۱۲ ولت DC (شکل زیر)، کنترل کننده شامل خازن های داخلی است که اجازه می دهد که اگر افت ولتاژ اتفاق افتاد، کنترل کننده به کار خود در حین استارت (Cranking) ادامه دهد. اگر در حین استارت (Cranking) ولتاژ به ۰ ولت برسد و پس از ۵۰ میلی ثانیه به ۴ ولت بازیابی می شود، کنترل کننده به کار خود ادامه می دهد. این چرخه می تواند برای چندین و چند بار تکرار شود. در طول این کاهش ولتاژ، نور پس زمینه صفحه کنترل ممکن است خاموش شود. استفاده از قیوز (یا کلید مینیاتوری ۴ آمپر توصیه می گردد.)

همچنین ممکن است برای کنترل کننده از اتصال خازن خارجی و دیود جداسازی استفاده شود. مقدار خازن به زمان مورد نیاز بستگی دارد. ولی باید تقریباً در رنج هزاران μF باشد. بعنوان نمونه فرض کنید بخواهیم افت ولتاژ ۱۲ ولت به ۸ ولت را به مدت ۱۵۰ میلی ثانیه تحمل کنیم در این صورت بایستی از یک خازنμF 5000 استفاده شود. دیود باید طوری انتخاب شود که ولتاژ یک کیلو ولت را تحمل کند.
کنترل کننده هرگز مستقیماً به باتری راه انداز متصل نمی شود. یک فیوز ۴ A در مسیر ترمینال مثبت کنترل کننده ماژول های CAN نصب می شود. مقدار و نوع فیوز بستگی به تعداد دستگاه های متصل و طول سیم دارد. نوع فیوز توصیه شده (غیر سریع) – T4 A. است چراکه به دلیل شارژ شدن خازن های داخلی در هنگام روشن شدن، فسوز کند توصیه می شود.
۲.۵. وایرینگ تراسفورماتورهای جریان
جهت اتصال ترانسفورماتورهای جریان به برد کنترلی در فواصل کم استفاده از کابل ۲.۵ میلی متر مربع توصیه می گردد. در کنترل کننده InteliLite 4 AMF 25 ترانسفورماتور جریان ممکن است در سمت بار و یا در سمت ژنراتور قرار بگیرد، البته سناریویی که در آن ترانسفورماتور جریان کلا استفاده نگردد نیز وجود دارد.

تعداد CT ها با تنظیم Setpoint نوع اتصال Connection Type و به طور خودکار انتخاب می شود. در این تنظیمات این حالت ها وجود دارد: [3Ph4Wire / High Leg D / 3Ph3Wire / SplPhL1L2 / SplPhL1L3 / Mono Ph].
اگر سطح جریان کمتر از ۱% محدوده CT باشد، اندازه گیری جریان ژنراتور و اندازهگیری توان قابلیت انجام ندارد. برای اطمینان از عملکرد مناسب از کابل های ۲.۵ میلی متر مربع و از ترانسفورماتورهای ۵ آمپر استفاده می شود.
اتصال سه فاز ترانسفورماتورهای جریان بصورت شکل زیر است. لازم است اختلاف پتانسیل مابین ترمینال COM در CT ها و ترمینال منفی باطری حداکثر ± دو ولت باشد. برای این منظور گراندینگ منفی باطری و COM ترانسفورماتور جریان بایستی بطور مناسبی انجام پذیرد. در برخی کاربرد ها ترمینال COM به ترمینال منفی باطری در برد کنترل کننده متصل می شود هر دو حالت در شکل زیر نشان داده شده است.

در خصوص اتصال دو فاز ترانسفورماتورها یجریان چهارحالت امکان پذیر است، اتصال فاز ۱و۲ با و بدون اتصال COM به منفی باطری، همچنین اتصال فاز ۱و۳ با و بدون اتصال COM به منفی باطری، که این چهار حالت در شکل زیر نشان داده شده است. همانند حالت فوق لازم است اختلاف پتانسیل مابین ترمینال COM در CT ها و ترمینال منفی باطری حداکثر ± دو ولت باشد. برای این منظور گراندینگ منفی باطری و COM ترانسفورماتور جریان بایستی بطور مناسبی انجام پذیرد.

در خصوص اتصال تک فاز ترانسفورماتورها یجریان دو حالت امکان پذیر است، اتصال یک با و بدون اتصال COM به منفی باطری. همانند حالت فوق لازم است اختلاف پتانسیل مابین ترمینال COM در CT ها و ترمینال منفی باطری حداکثر ± دو ولت باشد. برای این منظور گراندینگ منفی باطری و COM ترانسفورماتور جریان بایستی بطور مناسبی انجام پذیرد.

۲.۵. وایرینگ نمونه های ولتاژ برای کاربرد AMF
در تعاریف setpoint نوع اتصال Connection Type شش نوع وجود دارد که عبارتند از 3Ph4Wire / High Leg D / 3Ph3Wire / SplPhL1L2 / SplPhL1L3 / Mono Ph که به به ازای هر کدام طرح اتصال مجزا و مرتبط وجود دارد.
اتصال سه فاز چهار سیمه: استفاده از فیوز (و یا کلید مینیاتوری) های T1A و T2A توصیه می گردد. استفاده از فیوز برای سیم نول الزامی نیست.

اتصال High Leg D: استفاده از فیوز (و یا کلید مینیاتوری) های T1A و T2A توصیه می گردد. استفاده از فیوز برای سیم نول الزامی نیست.

اتصال سه فاز سه سیمه: استفاده از فیوز (و یا کلید مینیاتوری) های T1A و T2A توصیه می گردد.

اتصال دو فاز L1L2: استفاده از فیوز (و یا کلید مینیاتوری) های T1A و T2A توصیه می گردد.

اتصال دو فاز L1L3: این اتصال مشابه حالت فوق می باشد. استفاده از فیوز (و یا کلید مینیاتوری) های T1A و T2A توصیه می گردد.
اتصال Mono phase: استفاده از فیوز (و یا کلید مینیاتوری) های T1A و T2A توصیه می گردد.

۲.۶. وایرینگ نمونه های ولتاژ برای کاربرد MRS
نحوه اتصال جهت کاربرد MRS مشابه بالا و بشرح شکل زیر است:

۲.۷. وایرینگ سنسور دور سرعت Magnetic Pickup:
سنسور مغناطیسی سرعت (Pickup) رایج ترین روش اندازه گیری دور موتور است. برای استفاده از این روش، پیکاپ را در مقابل فلایویل موتور سوار می کنند، کابل را همانطور که در تصویر نشان داده شده به کنترل کننده وصل می کنند.

۲.۸. ورودی های باینری:
استفاده از کابل به مقطع حداقل ۱ میلی متر مربع برای ورودی های باینری توصیه می گردد. نحوه اتصال ورودی های باینری به کنترل کننده به قرار شکل زیر است:

۲.۹. خروجی های باینری:
استفاده از کابل با مقطع حداقل یک میلی متر مربع توصیه می گردد. استفاده از رله های بیرونی الزامی است مگر اینکه این خروجی های به بارهای جریان پایین وصل گردد. به نحوه قرارگیری دیود در شکل زیر توجه کنید.

۲.۱۰. Emergency Stop:
ترمینال T04 برای E-Stop در نظر گرفته شده است. در شکل زیر هم بندی E-Stop نمایش داده شده است. استفاده از فیوز ۱۰ آمپر در مسیر E-Stop توصیه می شود. تغذیه توان خروجی های باینری ۱ و ۲ در داخل کنترل کننده به ترمینال E-Stop وصل گردیده است. به این معنی که با قطع E-Stop ترمینال های سولنوئید سوخت و استارتر امکان وصل ندارند.

۲.۱۱. ورودیهای آنالوگ:
در ورودیهای آنالوگ امکان اتصال سنسورهای ولتاژ، جریان و مقاومتی وجود دارد. مدل اتصال این سنسورها بقرار زیر است.

مطالعه بیشتر : تنظیمات کنترل کننده InteliLite 4 AMF 25
جهت مشاوره خرید و استعلام قیمت دیزل ژنراتور ، نصب و راه اندازی، راهنمایی، گارانتی و مشخصات فنی برد کنترلی با کارشناسان دیزل صنعت تماس بگیرید. (۳۳۳۵۹۸۱۸ – ۰۴۱ )

